ИСПОЛЬЗОВАНИЕ ПЛАСТИНЧАТЫХ ТЕПЛООБМЕННИКОВ В СИСТЕМАХ ГОРЯЧЕГО ВОДОСНАБЖЕНИЯ
ПРИНЦИПИАЛЬНАЯ СХЕМА ГОРЯЧЕГО ВОДОСНАБЖЕНИЯ (БЕЗ ЦИРКУЛЯЦИОННОГО ТРУБОПРОВОДА)

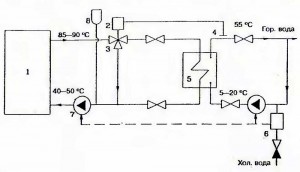
ПРИНЦИПИАЛЬНАЯ СХЕМА ГОРЯЧЕГО ВОДОСНАБЖЕНИЯ С ЦИРКУЛЯЦИОННЫМ ТРУБОПРОВОДОМ

Примечание — Для систем горячего водоснабжения предлагается использовать теплообменники фирмы SWEP.
Номенклатурный ряд теплообменников от 40 до 4000 л водопотребления позволяет обеспечить любые потребности заказчика. Теплообменники компактны и для небольших расходов имеют размер записной книжки или электрического счетчика.
Теплообменники могут работать с баком-накопителем и без него, как представлено на схеме. Теплообменники выпускаются разборные и неразборные. Для жесткой неподготовленной воды рекомендуется устанавливать разборный теплообменник для того, чтобы была возможность проводить профилактические работы.
Теплообменники комплектуются из стальных пластин, которые имеют длительный срок работы. Подбор необходимого теплообменника входит в стоимость оборудования, фирма оказывает услуги го установке теплообменников.
ПРИНЦИПИАЛЬНАЯ СХЕМА ГОРЯЧЕГО ВОДОСНАБЖЕНИЯ С ЦИРКУЛЯЦИОННЫМ ТРУБОПРОВОДОМ И ИСПОЛЬЗОВАНИЕМ РЕЛЕ ПРОТОКА

Примечание — Реле протока позволяет включать в работу циркуляционный насос только при наличии водоразбора.
1 — котел;
2 — термостат;
3 — трехходовой клапан;
4 — накладной датчик температуры;
5 — теплообменник;
6 — реле протока;
7- насос;
8- расширительный бак
